星空最新网上盘口

星空最新网上盘口

招商加盟
服务
留言
联系方式

星空最新网上盘口

您当前的位置:星空最新网上盘口 > 星空最新网上盘口 > 星空最新网上盘口

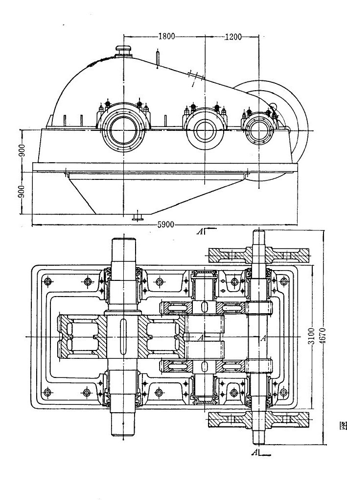
轧钢机用齿轮减速机齿轮的破坏形式

中小型轧钢机主传动所用的齿轮减速机是一种大列的非标减速机,它用于将主电机的高转速变成扎辊所需的较低转速并传递扭矩。其工作特点是低速、重裁、冲击负荷大、冲击次数频繁,而且是连续工作的。随着我国轧钢工业生产的迅速发展,钢材品种扩大,产量增加,轧制速度提高,轧制负荷增大,这就要求轧钢机用齿轮减速机具有足够的承裁能力,能够安全可乾地长期工作丽不致影响轧钢生产。

 

生产实践表明,轧钢机所使用的齿轮减速机齿轮破坏的主要形式表现为点蚀、塑性变形、胶合、磨损、剥落而不是断齿。偶有很少几个齿轮断齿的例子,其原因也是由于制造缺陷或使用中发生事故造成的,完全由于模数选取偏小以致弯曲应力超过许用值的断齿事故是极为少见的,对于后一种情况,设计时经过强度校验即可避免。所以在齿轮减速机齿轮的破坏形式中,可将断齿的破坏排除在外。轧钢机齿轮减速机

 

硬齿面减速机齿轮的破坏形式主要是齿面剥落。在低接触应力下工作的齿轮是可以长期不出现剥落的,但齿轮在接近设计确定的接触应力条件下工作,就沿着淬硬层与芯部之间过渡区逐沟逐渐产剥落。这种剥落是在淬硬层的过渡区因疲劳所致,即在过渡区的接触应力加上热处理残余拉应力超过了在过渡区的强度所造成的,而在以硬度为依据的许用应力计算公式中,只以齿面硬度为依据不可能反映出真实的破坏应力。实际使用表明,目前硬齿面齿轮减速机中硬齿面齿轮的承载能力沟达不到设计值,一个能如实反映实际情况的硬齿面许用按触应力计算公式尚待进一步探讨。

 

软齿面齿轮的破坏,除剥落以外的上述破坏形式均存在。造成各种破坏形式的原因较复杂,简单地说,是由于在轧制负荷的剧烈冲击条件下,材料的屈服点os较慨,齿面硬度也偏低,实际负荷所产生的接触应力远远超过齿面的接触强度,这样就出现了各种破坏形式。

 

为了适应轧钢生产的发展,努力提高主减速机的承载能力及使用寿命是一项重要的任务。解决这个问题有三个途径:

第一、提高渐开线齿轮的接触强度及弯曲强度,

第二、发展和采用圆弧齿轮;

第三、研制大型减速机新的结构型式。

 

上述第一项,有关提高渐开线齿轮强度的因素很多,如合理选择设计参数,正确选择齿轮材质,提高热处理质量,提高加工和安装精度,保证传动刚性,改进机座结构,加强维护检修等问题,均应综合研究,采取具体措施加以解决。

 

专业减速机电机//rq755.cn/齿轮减速马达销售商深圳市蒲江机电有限公司提供技术帮助,欢迎咨询。

星空最新网上盘口相关的文章阅读:

轧钢机用减速机的结构

轧钢机用齿轮减速机的润滑